Подвеска пневматическая МАН
Подвеска пневматическая
Пневматическая подвеска с электронным управлением ECAS расчитана на грузоподъемность до 13т. на ось, что является превосходным результатом.Электронная система управленияECAS обеспечивает равномерный уровень дорожного просвета, распределяя нагрузку. Особенное преимущество пневматики заключается в возможности поднять и опустить шасси, соответственно, до уровней 190 мм и 90 мм от уровня дорожного полотна. Это позволяет быстро и удобно работать с прицепами и со сменными надстройками и платформами спецтехники при их смене. При этом обеспечивается постоянная высота дорожного просвета в рабочем (транспортном) режиме, не зависящая от веса груза важна для работы специальных атвомобилей — дорожной уборочной техники, пульверизаторов, дорожных разметчиков, и т.п. Функция памяти позволяет запомнить 2 значения высоты дорожного просвета, управление простое — при помощи пульта управления пневмоподвеской.
подъемная задняя ось задней подвески | подъемная передняя ось задней подвески |
пневмобаллон для подъема оси | подъемный баллон оси | опускающаяся рама заднего моста |
Подъемные пневматические баллоны поднимают ось. Рама с задним мостом на пневмоподвеске может опускаться для захвата прицепа
http://man.uag.ru/man_katalog/agregaty_i_tehnologiya_man/podveska/podveska_pnevmaticheskaya
studfiles.net
Электросхемы ECAS 2 MAN — Автозапчасти и автоХитрости
Электросхемы ECAS 2 MAN — Автозапчасти и автоХитрости Перейти к контентуГлавное меню:
- Начнем…
- < manuals >
- — ALL —
- Autocom
- Буквари
- Knorr — Bremse
- WABCO
- Авт. отопители
- Двигатели
- КП
- ЭБУ
- Cummins
- BOSCH
- Тормозные системы
- «Экран»
- Тахограф
- АКБ
- Турбина VGT
- MAN
- Хитрости
- ЦРУ
- ЭПБ
- MAN EURO 6
- Тренинг персонала
- Рем. зона
- МАСТЕРСКАЯ
- ПОЛЕВАЯ
- Схемы ОНЛАЙН
- OBD
- Электросхемы
- EDC
- EDC MS 5
- EDC MS 6.1
- EDC MS 6.4
- EDC 7
- EBS 5 KNORR
- EBS 2 KNORR
- EBS 2 WABCO
- AdBlue
- FFR
- ZBR 2
- ECAS 2
- AS-TRONIC
- Климат TGA
- Климат TGX
- Приборы
- Кондиционер TGS-TGX
- Кондиционер TG
- Курсовой контроль
- Модуль двери TGX
- Модуль двери TGA
- Отопители
- EST 48
- ECAM
- HydroDrive TGA
- CAN
- EHLA — ALA
- RAS-EC1
- F_L_M 2000
- DAF
- MERCEDES
- IVECO
- SCANIA
- VOLVO
- RENAULT
- FOTON
- FORD
- HINO
- HOWO
- ISUZU
- SHACMAN (SHAANXI)
- HYUNDAI
- MITSUBISHI
- Canter EURO 3
- Canter EURO 4
- FREIGHTLINER
- KENWORTH
- МАЗ
- КАМАЗ
- УРАЛ
- Автобусы
- МАЗ
- SCANIA
- VOLVO
- Daewoo
- MAN
- — ALL —
autogeriko.com
MAN TGA электрические схемы — Информация для ремонта — Каталог файлов
Описание условных элементов и обозначений на электрической схеме с привязкой к определенному месту тягача.
1 (2) — напряжение питания, центральный компьютер транспортного средства, интардер, EBS, ECAS, замедлитель запаса хода, устройство управления транспортным средством для подачи топлива.
МАН ТГА электрическая схема 1 (2)-supply voltage,central vehicle computer,pover supply intarder,EBS,ECAS,pover supply retarder,pover supply vehicle management computer.
2- (3) Распределитель массы.
МАН ТГА электрическая схема 2-(3) Earth distributor.
3- (4) Устройство запуска пламени, муфта вентилятора, температура охлаждающей жидкости, EDC, уровень охлаждающей жидкости, резервные линии, двигатель START-STOP.
МАН ТГА электрическая схема 3-(4) Flame start device,fan clutch,coolant temperature,EDC,coolant level,reserve lines,engine START-STOP.
4- (5) Уровень подъема гидравлической жидкости, диагностика, датчик давления, воздушный фильтр
МАН ТГА электрическая схема 4-(5) Streering hydraulic fluid level,diagnosis,pressure pickup,air filter
5- (6) Датчик уровня жидкости сцепления, термостат отопления, интерфейс ZDR (компьютер управления транспортным средством) (MDB, HGB)
МАН ТГА электрическая схема 5-(6) Clutch fluid level sensor,heating thermostat,ZDR interface (vehicle management computer) (MDB,HGB)
6- (7) Круиз-контроль, контроль скорости транспортного средства / скорость автомобиля, ограничение, дополнительный тормоз замедления, распределительная линия 60028
МАН ТГА электрическая схема 6-(7) Cruise control,vehicle speed control/vehicle speed,limiting,additional retarding brake,distributor line 60028
7- (8) ECAM, блокировка -индикаторная лампа, индикатор бака
МАН ТГА электрическая схема 7-(8) ECAM,indicator light cab locking,tank indicator
8- (9) звуковой сигнал, датчик уровня масла, тормоз двигателя, дополнительный тормозный кнопочный выключатель замедления, внешняя температура
МАН ТГА электрическая схема 8-(9) horn,oil level sensor,engine brake,additional retarding brake pushbutton switch,extenal temperature
9- (10) стеклоочиститель и система омывателей, нагревательный вентилятор
МАН ТГА электрическая схема 9-(10) wiper and washer system,heater fan
10- (11) прикуриватель, подсветка, пепельница, рычаг переключения передач, диагностика, компьютер управления транспортным средством, блок педали акселератора
МАН ТГА электрическая схема 10-(11) cigarette lighter,illumination,ash tray,gear lever,diagnosis,vehicle management computer,accelerator pedal unit
11- (12) напряжение питания + 15В, прибор / тахограф.
МАН ТГА электрическая схема 11-(12) supply voltage +15V,instrumentation/tachograph.
12- (13) осветительный проблесковый маяк, схемы освещения
MAN TGA электрические схемы 12-(13) lighting learning run,light circuits
13- (14) электрическая схема- левые и правые габаритыMAN TGA электрические схемы 13-(14) parking lights left,parking lights right
14- (15) фара дальнего света, ближнего света, индикатор дальнего света, коррекция фарMAN TGA электрические схемы 14-(15) headlamp flasher,dipped beam,main beam,headlight levelling
17-стоп-сигнал, стояночный тормоз, задний ход.
MAN TGA электрические схемы 17-brake light,parking brake,reversing light.
18-фароискатель (прожектор), источник питания, постоянные потребители, входная подсветка / интерьер осветительные приборыMAN TGA электрические схемы 18-search illumination,power supply,permanent consumers,entrance ctep illumination/interior lighting
19-световой мигающий блокMAN TGA электрические схемы 19-light flashing unit
20 резервная линия, резервные линии для розетки прицепа, периферия ретардераMAN TGA электрические схемы 20-reserve lines,reserve lines for trailer lighting socket,periphery of retarder
21-интардер, ретардер, трансмиссия, коробка отбора мощностиMAN TGA электрические схемы 21-intarder,retarder,transmission,power take-off
МАН ТГА электрическая схема кондиционера
Электросхемы управления впрыском
МАН ТГА электрическая схема EDC 7 C32 контроллера управления двигателем
МАН ТГА электрическая схема EDC 6.1
МАН ТГА электрическая схема EDC 7 MASTER/SLAVE D2840 LF25
Электрическая схема управления ZBR
МАН ТГА электрическая схема ZBR2 (TGL/TGM/TGA)
прочий материал по ремонту MAN (диагностические коды ошибок, электрические схемы, пневматические схемы, гидравлические схемы,руководства пользования, инструкции по ремонту).
mangruzovik.ru
MAN F2000\F90 электрическая схема — Информация для ремонта — Каталог файлов
Все листы электрической схемы высокого разрешения, кликните по электросхеме для просмотра в полном размере.
Электрическая схема MAN управление запуском,питание силовых цепей,
указатели давления в воздушных резервуарах (рессиверах),
указателя уровня топлива, указателя давления масла,
схема индикаторных ламп, индикатор уровня топлива,
датчик топлива, пневматический выключатель блокировки кабины,
реле свечей предварительного подогрева, выключатель стартера.
,
Электрическая схема MAN тахограф, тахометр, схема отбора мощности,
блокировки дифференциала, нейтрального положения,
пневматический выключатель ведомой оси и опорной оси.

Электрическая схема MAN звуковых сигналов, стоп-сигналов,
фонарей заднего хода, подогрев зеркал заднего вида,
повороты и аварийной сигнализации,
штатная печка (отопитель) кабины, прикуриватель,
внутреннее освещение, освещение ступенек, освещение спальника.

Электрическая схема MAN стеклоочистителя лобового стекла,
очистителя фар, освещение приборов, фары дальние и ближние,
стояночные огни, габаритные огни, противотуманные фары,
система торможения двигателем, преобразователь 12\24 вольта,

Схема омывателя фар и электрическая цепь торможение двигателем,
Назначение предохранителей, коммутация кнопки -торможение двигателем,
соединение реле времени торможения двигателем, датчик предельного значения оборотов двигателя,
подогреватель осушителя воздуха, электроклапан остановки двигателя,
электродвигатели омывателей фар (левой и правой).

электрическая схема запуска и система — горячий старт.
Описание подключения стартера, генератора,свечей накаливания,
реле свечей накаливания, клапана распределительного механизма,
реле вспомогательного оборудования,
плавкие предохранители и штекерные соединения.

Электрическая схема MAN управления стеклоподъемников и обогрев зеркал заднего вида
Описание подключения реле стеклоподъемников левого и правого,
электрические двигатели подъема\опускания боковых стекол,
подключение размораживателя зеркала заднего вида, подсоединение массы,
штекерные соединения с обозначением каждого провода.

электрическая схема аварийки и поворотников.
Описание коммутации распределительного короба,
предохранителей, реле, подключение всех поворотных ламп и повторителей,
соединение контрольной лампы на щитке приборов,

Электросхема стояночных огней, подсветки номера,
передних фар, заднего хода, габаритов.
Описание подключения и коммутации распределительной коробки,
подключение реле габаритов, фары заднего хода,
реле фар ближнего света и дальнего света,
соединение переключателя на рулевой колонке,
предохранители, штекерные соединения с описанием нумерации проводов и контактов.

Электросхема стеклоочистителя стеклоомывателя ветрового стекла, схема подсветки щитка приборов и выключателя освещения в кабине.

Универсальное распределительное устройство, распиновка и внутренняя коммутация.


Предохранители и реле расположенные в монтажном блоке.


Описание компонентов, назначение на электросхемах МАН.



MAN F90 электросхема EDC MS-5 (управление двигателем)
MAN F2000 электросхема EDC MS-5 (управление двигателем)
mangruzovik.ru
ЭЛЕКТРОСХЕМА MAN — СХЕМА ЭЛЕКТРООБОРУДОВАНИЯ
Электросхема грузового автомобиля MAN. Для удобства просмотра, схема электрооборудования разделена на модули. Приведена только половина схем, поэтому остальное — схемы распределительного устройства, блока контрольных ламп, укладку кабелей и т.д. вы можете бесплатно скачать в архивах. Дополнительная информация про схемы грузовых авто имеется здесь.
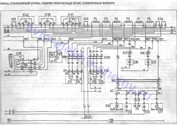
Фары, стояночный огонь, габаритные огни авто


Электросхема блокировки дифференциала, раздаточной коробки MAN




Электросхема мигающего светосигнального устройства автомобиля MAN


Схема отопления, вентиляции, прикуривателя и внутреннего освещения авто


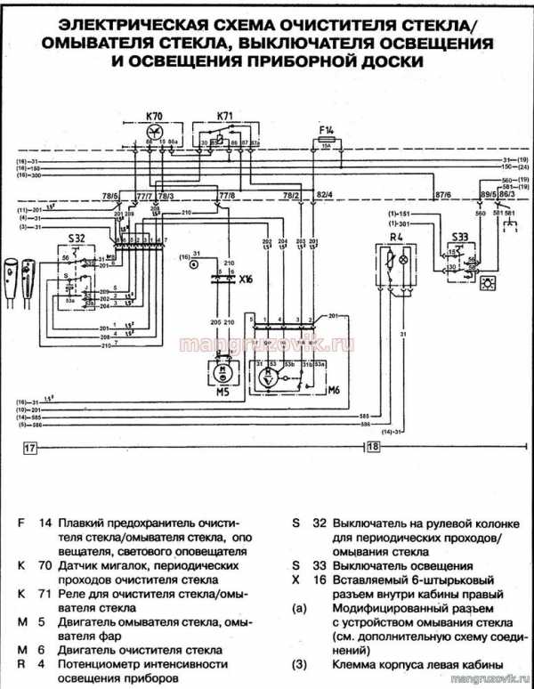
Схема стеклоомывателя, стеклоочистителя, переключателя света и освещения приборов МАН


Электросхема противотуманных фар грозового автомобиля MAN


РЕМОНТ АВТОЭЛЕКТРОНИКИ ЗАРЯДНЫЕ УСТРОЙСТВА ДЛЯ АКБ


